Autor:Editor del sitio Hora de publicación: 2024-08-28 Origen:Sitio
Con el desarrollo inteligente de los sistemas de energía y el creciente número de subestaciones, la carga de trabajo de mantenimiento de los sistemas de CC se ha vuelto más exigente y la necesidad de monitoreo y mantenimiento inteligentes de las baterías se ha vuelto cada vez más urgente. La tecnología de inversor de batería conectada a la red, como una de las tecnologías clave en el diseño de pruebas de capacidad remotas para fuentes de alimentación operativas, permite que la energía de descarga se devuelva a la red sin generar calor, evitando así el desperdicio de energía causado por las descargas de cargas de calefacción tradicionales. . Esto logra un proceso de producción con bajas emisiones de carbono, ahorro de energía y respetuoso con el medio ambiente, lo cual es de gran importancia para la estrategia de desarrollo sostenible.
Los esquemas habituales para las pruebas de capacidad de baterías de suministro de energía operativas en aplicaciones de ingeniería incluyen principalmente los modos fuera de línea, en línea e integrado. Entre ellos, el modo en línea se promueve y aplica ampliamente debido a su mayor seguridad del sistema, ya que el proceso de prueba de capacidad no se desconecta de la carga, y su complejidad relativamente baja para la modernización.

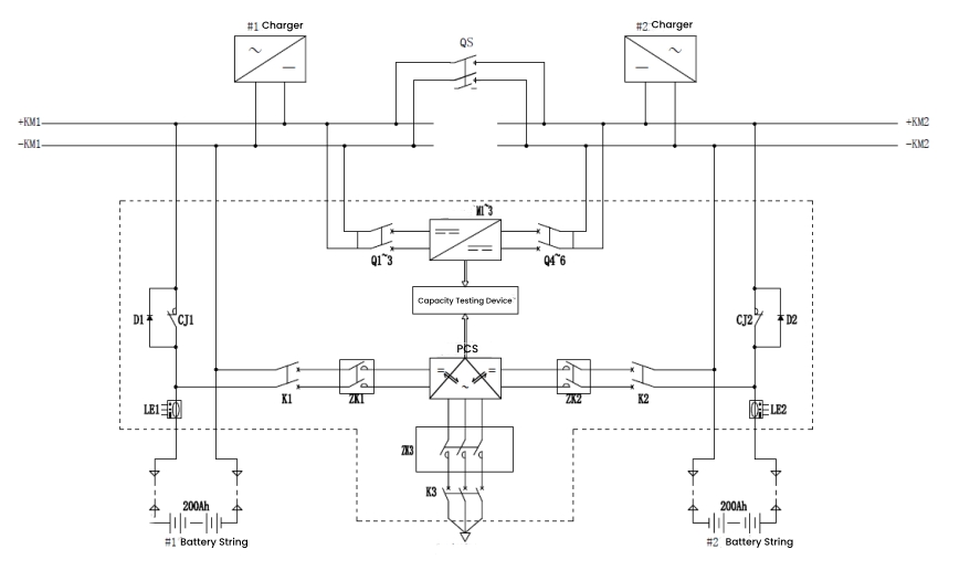
Los estados operativos se dividen en carga flotante de reserva, descarga de capacidad y carga de corriente constante. Estos estados cambian entre sí durante la operación del sistema, formando un ciclo operativo completo para las pruebas de capacidad.
Estado de carga flotante en espera
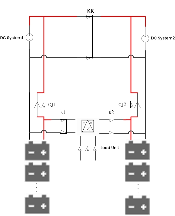
En el estado de carga flotante, el contactor NC CJ1/CJ2 está cerrado y el interruptor de carga y descarga K1/K2 se abre. La batería está en línea y el sistema de CC suministra energía tanto al paquete de baterías como a la carga. En caso de un corte de energía inesperado, la batería puede suministrar energía directamente a la carga, asegurando un suministro de energía ininterrumpido.

Estado de descarga de capacidad
Durante la descarga de capacidad, las dos cadenas de baterías se alternan según la normativa. Por ejemplo, mientras la cadena de baterías 1 se descarga, el grupo de baterías 2 permanece en carga flotante. El contactor NC CJ1 se abre, el interruptor de carga y descarga K1 se cierra y el módulo PCS funciona. El módulo convierte la energía CC de la cadena de baterías en energía CA y la devuelve a la red, logrando así pruebas de capacidad en línea. Al finalizar la descarga, el sistema cambia automáticamente a carga de corriente constante.

Estado de carga actual constante
Cuando se completa la prueba de capacidad, las baterías dejan de descargarse y el PCS deja de invertir. El contactor NC CJ1 y el interruptor de carga y descarga K1 permanecen en el mismo estado que durante la descarga. El PCS inicia la carga de rectificación, convirtiendo la energía CA de la red en energía CC para precargar la batería. Esto luego pasa a una ecualización de corriente constante y una carga lenta, lo que garantiza una carga suave de la batería.

Lo anterior describe el diseño e implementación de un sistema de prueba de capacidad basado en tecnología de inversor de batería conectado a la red. Este método ha sido ampliamente adoptado por los fabricantes de la industria. Por ejemplo, DFUN ha diseñado un solución remota de prueba de capacidad en línea, permitiendo el control centralizado de sitios dispersos de forma remota, ahorrando tiempo, esfuerzo y costos.

Además de la función de prueba de capacidad, esta solución remota de prueba de capacidad en línea también incluye funciones de activación y monitoreo de batería en tiempo real, logrando realmente monitoreo y mantenimiento remoto de batería en tiempo real las 24 horas, los 7 días de la semana.
Cómo elegir el sistema de monitoreo de batería adecuado para centros de datos (2026)
Incendio de batería en un centro de datos: cómo prevenirlo con un sistema de monitoreo de batería
La guía definitiva para las baterías LiFePO4: todo lo que necesita saber
Sistema de monitoreo de batería con cable versus inalámbrico, ¿cuál es mejor?
Solución de sistema de batería SmartLi para telecomunicaciones
Causas y prevención de la vulcanización de baterías de plomo-ácido
Por qué el sistema de monitoreo de batería es extremadamente importante